Каталог запчастей
Запчасти Камаз
Запчасти Урал
Спецпредложения
О компании
Контакты
7 (3513) 289-777
Отправить готовую заявку
Группа компаний A-GROUP
Каталог
Запчасти УРАЛ
Запчасти КАМАЗ
Двигатель
Система питания
Система выпуска газов
Система охлаждения
Механизмы управления
Рулевое управление
Тормозная система
Кабина и кузов
Кабина
Оперение кабины
Платформа и кузов
Трансмиссия
Коробка передач
Коробка раздаточная
Сцепление
Карданная передача
Мосты
Ходовая часть
Колеса и ступицы
Ось передняя
Подвеска
Рама
Электрооборудование
Приборы
Специальное оборудование
Устройство седельно-сцепное
Лебедка
Газовое оборудование
Прочие запчасти
Инструмент и принадлежности
Рукава и РТИ
Крепеж
Подшипники
Запчасти двигателя
Система выпуска газов
Система охлаждения
Система питания
Кабина и оперение
Передок кабины
Оперение кабины
Боковина кабины
Двери кабины
Задок кабины
Основание кабины
Крыша кабины
Сиденья кабины
Вентиляция и отопление кабины
Трансмиссия
Коробка передач
Раздаточная коробка
Карданный вал
Сцепление
Передний мост
Средний мост
Задний мост
Ходовая часть
Рама
Подвеска балансирная
Колеса и ступицы
Механизмы управления
Рулевое управление
Тормозная система
Платформа
Электрооборудование
Приборы
Оборудование и инструменты
Коробка отбора мощности
Лебедка
Устройство седельно-сцепное
Инструменты
Поиск
Графические каталоги
0
Группа компаний A-GROUP
Поиск
0
+7 (3513) 289-777
Обратный звонок
Отправить готовую заявку
Группа компаний A-GROUP
0
Меню
Поиск
Каталог запчастей
Запчасти Камаз
Запчасти Урал
Спецпредложения
О компании
Контакты
Главная
Графические каталоги
УралАЗ
УРАЛ-55571-40
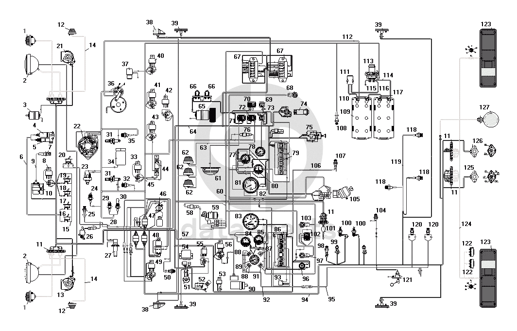
Схема электрооборудования
1
1
2
2
3
4
5
7
10
8
12
12
13
11
11
11
11
26
16
17
18
19
20
22
21
37
36
38
38
39
39
39
39
40
41
42
43
35
31
31
34
33
44
32
23
24
25
29
30
27
46
47
48
49
50
51
52
54
55
56
53
90
58
59
61
62
62
62
65
66
66
67
67
68
69
70
71
72
73
76
74
75
108
107
79
78
77
81
80
83
84
85
89
88
88
91
87
93
86
103
102
97
96
101
98
99
100
100
104
105
118
118
118
120
120
121
109
111
113
123
123
127
126
125
122
122
6
28
45
64
60
57
92
95
94
119
124
9
14
14
15
63
82
112
110
106
117
114
115
116
100
%
1
ПФ130-3712010-Б
Фонарь передний
Кол-во
2
?
Оставить заявку
2
671.3711010
Фара в сборе
Кол-во
2
?
Оставить заявку
3
МЭ252-3730000
Электродвигатель подогревателя
Кол-во
1
?
Оставить заявку
4
11.3741060
Нагреватель топлива
Кол-во
1
?
Оставить заявку
5
ПЖД30-1015500-04
Клапан электромагнитный с форсункой и электронагревателем в сборе
Кол-во
1
?
Оставить заявку
6
4320-3724082
Пучок проводов подогревателя
Кол-во
1
?
Узнать цену
4320-3724082
Проводка УРАЛ дв.ЯМЗ жгут проводов подогревателя
АО АЗ Урал
под заказ
185.14 ₽
В корзину
7
СН423-3707000
Свеча подогревателя
Кол-во
1
?
Оставить заявку
8
90.3747010
Реле дальнего света фар
Кол-во
1
?
Оставить заявку
9
4320-3724140-01
Провод высокого напряжения подогревателя
Кол-во
1
?
Узнать цену
4320-3724140-01
Провод УРАЛ коммутатора ПЖД высоковольтный
АО АЗ Урал
под заказ
215.55 ₽
В корзину
10
9301.373401
Источник высокого напряжения
Кол-во
1
?
Оставить заявку
11
17.3723000
Панель соединительная
Кол-во
5
?
Узнать цену
17.3723000
Панель соединительная
АО АЗ Урал
под заказ
66.12 ₽
В корзину
12
511.3726010
Повторитель боковой указателя поворота
Кол-во
2
?
Оставить заявку
13
С307Д
Звуковой сигнал высокого тона
Кол-во
1
?
Оставить заявку
14
4320-3724170-10
Провод к боковому повторителю в сборе
Кол-во
2
?
Узнать цену
4320-3724170-10
Провод УРАЛ повторителя поворота
АО АЗ Урал
под заказ
145.46 ₽
В корзину
15
4320-3724138
Провод высокого напряжения с помехоподавительным сопротивлением
Кол-во
1
?
Узнать цену
4320-3724138
Провод УРАЛ коммутатора ПЖД высоковольтный
АЗ УРАЛ
под заказ
718.96 ₽
В корзину
16
ВН-45М
Выключатель клапана
Кол-во
1
?
Узнать цену
ВН-45М
Выключатель подогрева топлива на котёл ПЖД30 (1 положение)
АО АЗ Урал
под заказ
991.80 ₽
В корзину
17
ВН-45М
Выключатель клапана
Кол-во
0
?
Узнать цену
ВН-45М
Выключатель подогрева топлива на котёл ПЖД30 (1 положение)
АО АЗ Урал
под заказ
991.80 ₽
В корзину
18
4602.3710010
Выключатель
Кол-во
1
?
Оставить заявку
19
4602.3710010
Выключатель
Кол-во
0
?
Оставить заявку
20
5102.3709010
Переключатель муфты вентилятора
Кол-во
1
?
Оставить заявку
21
С306Д
Звуковой сигнал низкого тона
Кол-во
1
?
Оставить заявку
22
1322.3771000
Генератор
Кол-во
1
?
Оставить заявку
23
13.3839600
Датчик засоренности воздушного фильтра
Кол-во
1
?
Оставить заявку
24
[Датчик засоренности масляного фильтра]
Датчик засоренности масляного фильтра
Кол-во
1
?
Оставить заявку
25
661.3710-01
Термореле
Кол-во
1
?
Оставить заявку
26
КЭМ 32-23
Клапан электромагнитный
Кол-во
1
?
Оставить заявку
27
1112.5208000
Стеклоомыватель
Кол-во
1
?
Оставить заявку
28
4320Х3724102
Пучок проводов муфты включения вентилятора двигателя
Кол-во
1
?
Оставить заявку
29
2602.3829010
Датчик аварийного давления масла
Кол-во
1
?
Оставить заявку
30
ММ370-3829010
Датчик давления масла
Кол-во
1
?
Оставить заявку
31
1112.3740
Факельная свеча
Кол-во
1
?
Узнать цену
1112.3740
Свеча ЗИЛ КАМАЗ МАЗ ЭФУ Штифтовая факельная 9.6см куб./мин. 19V
АО АЗ Урал
под заказ
2 208.41 ₽
В корзину
32
ТМ100А-3808000
Датчик указателя температуры
Кол-во
1
?
Оставить заявку
33
90.3747010
Реле дальнего света фар
Кол-во
0
?
Оставить заявку
34
1102.3741
Клапан электромагнитный
Кол-во
1
?
Оставить заявку
35
ТМ111-3808000-01
Датчик сигнализатора аварийной температуры охлаждающей жидкости
Кол-во
1
?
Оставить заявку
36
25.3708000-30
Стартер
Кол-во
1
?
Оставить заявку
37
ММММ.306577.004
Электромагнитный клапан останова двигателя
Кол-во
1
?
Оставить заявку
38
264.3712010
Фонарь передний габаритный
Кол-во
2
?
Оставить заявку
39
431.3731010-01
Фонарь боковой габаритный
Кол-во
4
?
Оставить заявку
40
90.3747010
Реле дальнего света фар
Кол-во
0
?
Оставить заявку
41
90.3747010
Реле дальнего света фар
Кол-во
0
?
Оставить заявку
42
90.3747010
Реле дальнего света фар
Кол-во
0
?
Оставить заявку
43
90.3747010
Реле дальнего света фар
Кол-во
0
?
Оставить заявку
44
12.3741000
Резистор добавочный с электротермическим реле
Кол-во
1
?
Оставить заявку
45
4320Я2-3724010-40
Пучок проводов основной в сборе
Кол-во
1
?
Узнать цену
4320Я2-3724010-40
Пучок проводов основной (под замок зажгания 2109) ЯМЗ-236, 238, 236НЕ2 (без ЭФУ)
АО АЗ Урал
под заказ
4 959.00 ₽
В корзину
46
29.3722000-01
Предохранитель биметаллический
Кол-во
1
?
Оставить заявку
47
11.7904000
Фильтр конденсаторный
Кол-во
1
?
Оставить заявку
48
738.3747000-20
Реле стартера
Кол-во
1
?
Узнать цену
738.3747000-20
Реле стартера
АО АЗ Урал
под заказ
259.55 ₽
В корзину
49
90.3747010
Реле дальнего света фар
Кол-во
0
?
Оставить заявку
50
2802.3829010
Выключатель звуковых сигналов
Кол-во
1
?
Оставить заявку
51
6ТБ.266.002
Розетка штепсельная типа 47К
Кол-во
1
?
Оставить заявку
52
П39А-3710000-0
Ножной переключатель света фар
Кол-во
1
?
Оставить заявку
53
733.3747000-10
Зуммер
Кол-во
1
?
Узнать цену
733.3747000-10
Реле сигнализатор
АО АЗ Урал
под заказ
207.62 ₽
В корзину
54
РС951А-3726010
Реле указателей поворота
Кол-во
1
?
Оставить заявку
55
211.3777
Реле задних противотуманных фонарей
Кол-во
1
?
Узнать цену
211.3777
Реле задних противотуманных огней
АО АЗ Урал
под заказ
559.57 ₽
В корзину
56
90.3747010
Реле дальнего света фар
Кол-во
0
?
Оставить заявку
57
4320Х-3724133
Пучок проводов корректора фар
Кол-во
1
?
Узнать цену
4320Х-3724133
Проводка УРАЛ дв.ЯМЗ жгут проводов корректора фар
АО АЗ Урал
под заказ
991.80 ₽
В корзину
58
ПР119-3722000-01
Предохранитель плавкий на 6А
Кол-во
2
?
Узнать цену
ПР119-3722000-01
Предохранитель
АО АЗ Урал
под заказ
59.51 ₽
В корзину
59
16.3730000
Электродвигатель стеклоочистителя
Кол-во
1
?
Оставить заявку
60
4320Х-3724167-10
Пучок проводов стеклоочистителя
Кол-во
1
?
Узнать цену
4320Х-3724167-10
Пучок проводов стеклоочистителя
АО АЗ Урал
под заказ
528.96 ₽
В корзину
61
ПТ-37-3М-3714010-Т2
Плафон кабины
Кол-во
1
?
Оставить заявку
62
УП101-3726010-Б1
Повторитель поворота боковой и знак автопоезда
Кол-во
3
?
Оставить заявку
63
4320-3724175-10
Провод знака автопоезда в сборе
Кол-во
1
?
Узнать цену
4320-3724175-10
Провод УРАЛ знака автопоезда 4320Х
АО АЗ Урал
под заказ
132.90 ₽
В корзину
64
55571Х-3724020-30
Пучок проводов добавочный
Кол-во
1
?
Оставить заявку
65
МЭ226В-3730000
Электродвигатель отопителя
Кол-во
1
?
Оставить заявку
66
СЭ300-8102100
Сопротивление электродвигателя отопителя
Кол-во
2
?
Узнать цену
СЭ300-8102100
Сопротивление
АО АЗ Урал
под заказ
136.21 ₽
В корзину
67
ПР120-3722000
Блок предохранителей
Кол-во
2
?
Узнать цену
ПР120-3722000
Блок предохранителей
АО АЗ Урал
под заказ
502.51 ₽
В корзину
68
11.3704000-01
Выключатель кнопочный
Кол-во
1
?
Узнать цену
11.3704000-01
ВЫКЛЮЧАТЕЛЬ КНОПОЧНЫЙ
АО АЗ Урал
под заказ
186.31 ₽
В корзину
69
3812.3710.02.04
Выключатель фары задней
Кол-во
1
?
Оставить заявку
70
П147-370900-03.11
Переключатель отопителя кабины
Кол-во
1
?
Оставить заявку
71
ВК343-3709000-01.08
Выключатель плафона
Кол-во
1
?
Узнать цену
ВК343-3709000-01.08
Выключатель плафона
АО АЗ Урал
под заказ
248.61 ₽
В корзину
72
ВК343-3709000-02.16
Выключатель знака автопоезда
Кол-во
1
?
Узнать цену
ВК343-3709000-02.16
Выключатель знака автопоезда
АО АЗ Урал
под заказ
272.41 ₽
В корзину
73
3842.3710.11.04
Выключатель света задних противотуманных фар
Кол-во
1
?
Оставить заявку
74
32.3710000
Выключатель световой аварийной сигнализации
Кол-во
1
?
Оставить заявку
75
П305-3709010-0
Переключатель света
Кол-во
1
?
Оставить заявку
76
ПР119Б-3722000-01
Предохранитель плавкий на 10А
Кол-во
1
?
Узнать цену
ПР119Б-3722000-01
Предохранитель плавкий
АО АЗ Урал
под заказ
64.80 ₽
В корзину
77
УБ170М-3806010
Приемник указателя уровня топлива
Кол-во
1
?
Оставить заявку
78
1101.3816010
Манометр шинный
Кол-во
1
?
Оставить заявку
79
ПД511Е-3803010-У-ХЛ
Блок контрольных ламп правый
Кол-во
1
?
Оставить заявку
80
АП171А-3811010
Амперметр
Кол-во
1
?
Оставить заявку
81
2531.3813010
Тахометр электронный
Кол-во
1
?
Узнать цену
2531.3813010
Тахометр МАЗ, КРАЗ
АО АЗ Урал
под заказ
2 539.01 ₽
В корзину
82
43202-3724290-11
Провод соединения приборов с «массой»
Кол-во
1
?
Узнать цену
43202-3724290-11
Провод массы к приборам УРАЛ
АО АЗ Урал
под заказ
161.33 ₽
В корзину
83
16.3802010
Спидометр
Кол-во
1
?
Узнать цену
16.3802010
Спидометр ГАЗ-3307 3309 УАЗ-3151 УРАЛ d=100мм
АО АЗ Урал
под заказ
1 556.15 ₽
В корзину
84
УК171М-3807010
Приемник указателя температуры воды
Кол-во
1
?
Оставить заявку
85
УК170М-3810010
Приемник указателя давления масла
Кол-во
1
?
Оставить заявку
86
ПД512Е-3803010-У-ХЛ
Блок контрольных ламп левый
Кол-во
1
?
Оставить заявку
87
2212.3803-20
Сигнализатор засоренности воздушного фильтра
Кол-во
1
?
Узнать цену
2212.3803-20
Сигнализатор засоренности воздушного фильтра 2212.3803010-20
АО АЗ Урал
под заказ
111.08 ₽
В корзину
88
2212.3803-13
Сигнализатор блокировки межколесного дифференциала
Кол-во
2
?
Оставить заявку
89
1901.3830010
Указатель давления
Кол-во
1
?
Оставить заявку
90
ЭМКФ 35
Корректор наклона фар
Кол-во
1
?
Оставить заявку
91
2212.3803010-16
Сигнализатор зарядки АКБ
Кол-во
1
?
Оставить заявку
92
4320Х-3724137
Пучок проводов сигнализаторов межколесной блокировки
Кол-во
1
?
Узнать цену
4320Х-3724137
Пучок проводов сигнализатора
АО АЗ Урал
под заказ
132.24 ₽
В корзину
93
РС493-3803010-У-ХЛ
Прерыватель контрольной лампы ручного тормоза
Кол-во
1
?
Оставить заявку
94
5557Х-3724035
Пучок проводов задний
Кол-во
1
?
Оставить заявку
95
4320Х3724139
Пучок проводов к датчику включения БМКД
Кол-во
1
?
Оставить заявку
96
ВК416Б-3709000-01
Выключатель света щитка приборов с реостатом в сборе
Кол-во
1
?
Оставить заявку
97
11.3704000-01
Выключатель кнопочный
Кол-во
0
?
Узнать цену
11.3704000-01
ВЫКЛЮЧАТЕЛЬ КНОПОЧНЫЙ
АО АЗ Урал
под заказ
186.31 ₽
В корзину
98
ВК403А-3716000
Выключатель сигнализатора стояночного тормоза
Кол-во
0
?
Оставить заявку
99
ВК12Б-3720000
Выключатель гидравлический света «стоп»
Кол-во
2
?
Оставить заявку
100
ВК503-3710110
Выключатель сигнализации неисправности тормозной системы
Кол-во
2
?
Оставить заявку
101
П110-3709000-А
Переключатель указателей поворота
Кол-во
1
?
Оставить заявку
102
П147-3709000-07.09
Переключатель стеклоочистителя
Кол-во
1
?
Узнать цену
П147-3709000-07.09
Переключатель УРАЛ
АО АЗ Урал
под заказ
359.91 ₽
В корзину
103
11.3704000-01
Выключатель кнопочный
Кол-во
0
?
Узнать цену
11.3704000-01
ВЫКЛЮЧАТЕЛЬ КНОПОЧНЫЙ
АО АЗ Урал
под заказ
186.31 ₽
В корзину
104
ВК403А-3716000
Выключатель сигнализатора стояночного тормоза
Кол-во
0
?
Оставить заявку
105
2109.3704010-30
Выключатель зажигания
Кол-во
1
?
Оставить заявку
106
4320-3724098
Провод от выключателя стояночного тормоза к колодке блока контрольных ламп в сборе
Кол-во
1
?
Узнать цену
4320-3724098
Провод от выключателя УРАЛ 4320-3724098
АО АЗ Урал
под заказ
75.38 ₽
В корзину
107
ВК403А-3716000
Выключатель сигнализатора стояночного тормоза
Кол-во
0
?
Оставить заявку
108
ВК403А-3716000
Выключатель сигнализатора стояночного тормоза
Кол-во
1
?
Оставить заявку
109
ИЛАЕ.563414.011
Аккумуляторная батарея
Кол-во
2
?
Оставить заявку
110
4320-3724284-01
Провод от аккумуляторной батареи к розетке
Кол-во
1
?
Узнать цену
4320-3724284-01
Проводка УРАЛ жгут проводов
АО АЗ Урал
под заказ
2 090.71 ₽
В корзину
111
ПС315-3723100
Розетка внешнего запуска (позиция 33)
Кол-во
1
?
Оставить заявку
112
557-3724050
Провод от аккумуляторной батареи к стартеру
Кол-во
1
?
Оставить заявку
113
1402.3737000
Выключатель "массы"
Кол-во
1
?
Оставить заявку
114
5557-3724080-10
Провод соединения аккумуляторных батарей с выключателем «массы»
Кол-во
1
?
Узнать цену
5557-3724080-10
Проводка УРАЛ жгут проводов от АКБ к выключателю массы
АО АЗ Урал
под заказ
1 520.76 ₽
В корзину
115
375-3724070
Провод от стартера на МАССУ в сборе
Кол-во
1
?
Узнать цену
375-3724070
Проводка УРАЛ жгут проводов соединения от корпуса стартера на лонжерон
АО АЗ Урал
под заказ
667.81 ₽
В корзину
116
4320-3724283-01
Провод от выключателя «массы» к розетке
Кол-во
1
?
Узнать цену
4320-3724283-01
Провод УРАЛ от выключателя «массы» к розетке
АО АЗ Урал
под заказ
678.23 ₽
В корзину
117
5557-3724070-30
Провод соединения аккумуляторных батарей
Кол-во
1
?
Узнать цену
5557-3724070-30
Провод УРАЛ соединения АКБ
АО АЗ Урал
под заказ
623.39 ₽
В корзину
118
2702.3829010
Датчик падения давления воздуха в баллонах
Кол-во
3
?
Оставить заявку
119
55571Х-3724145
Пучок проводов к датчику аварийного давления
Кол-во
1
?
Оставить заявку
120
ВК403А-3716000
Выключатель сигнализатора стояночного тормоза
Кол-во
0
?
Оставить заявку
121
5202.3827010
Датчик указателя уровня топлива
Кол-во
1
?
Узнать цену
5202.3827010
Датчик уровня топлива КАМАЗ 250л УРАЛ 210л 300л
АО АЗ Урал
под заказ
859.56 ₽
В корзину
122
ФП131АБ-3717010
Фонарь освещения номерного знака
Кол-во
2
?
Оставить заявку
123
7442.3716010-10
Фонарь задний
Кол-во
2
?
Оставить заявку
124
55571Х-3724040-10
Пучок проводов задних сигнальных фонарей
Кол-во
1
?
Оставить заявку
125
ПС325-3723100
Розетка штепсельная
Кол-во
1
?
Оставить заявку
126
ПС326-3723100
Розетка прицепа
Кол-во
1
?
Оставить заявку
127
171.3711010
Фара-прожектор
Кол-во
1
?
Узнать цену
171.3711010
Фара
АО АЗ Урал
под заказ
1 428.19 ₽
В корзину
Нужна помощь в подборе запчастей?
Напишите нам и оставьте ваши контактные данные. Мы перезвоним вам в течение 30 минут или раньше!
Кратвольд Елена
Менеджер по продажам
7 (3513) 289-777
koleso787@bk.ru
Вы должны включить JavaScript чтобы использовать эту форму.
Ваш вопрос
Email
Телефон
Отправляя форму вы подтверждаете согласие с
политикой обработки персональных данных
.
Отправить
Оставьте это поле пустым