Каталог запчастей
Запчасти Камаз
Запчасти Урал
Спецпредложения
О компании
Контакты
+7 (3513) 289-777
Отправить готовую заявку
Группа компаний A-GROUP
Каталог
Запчасти УРАЛ
Запчасти КАМАЗ
Двигатель
Система питания
Система выпуска газов
Система охлаждения
Механизмы управления
Рулевое управление
Тормозная система
Кабина и кузов
Кабина
Оперение кабины
Платформа и кузов
Трансмиссия
Коробка передач
Коробка раздаточная
Сцепление
Карданная передача
Мосты
Ходовая часть
Колеса и ступицы
Ось передняя
Подвеска
Рама
Электрооборудование
Приборы
Специальное оборудование
Устройство седельно-сцепное
Лебедка
Газовое оборудование
Прочие запчасти
Инструмент и принадлежности
Рукава и РТИ
Крепеж
Подшипники
Запчасти двигателя
Система выпуска газов
Система охлаждения
Система питания
Кабина и оперение
Передок кабины
Оперение кабины
Боковина кабины
Двери кабины
Задок кабины
Основание кабины
Крыша кабины
Сиденья кабины
Вентиляция и отопление кабины
Трансмиссия
Коробка передач
Раздаточная коробка
Карданный вал
Сцепление
Передний мост
Средний мост
Задний мост
Ходовая часть
Рама
Подвеска балансирная
Колеса и ступицы
Механизмы управления
Рулевое управление
Тормозная система
Платформа
Электрооборудование
Приборы
Оборудование и инструменты
Коробка отбора мощности
Лебедка
Устройство седельно-сцепное
Инструменты
Поиск
Графические каталоги
0
Группа компаний A-GROUP
Поиск
0
+7 (3513) 289-777
Обратный звонок
Отправить готовую заявку
Группа компаний A-GROUP
0
Меню
Поиск
Каталог запчастей
Запчасти Камаз
Запчасти Урал
Спецпредложения
О компании
Контакты
Главная
Графические каталоги
КамАЗ
КамАЗ-65201
Гидросхема - 2
Гидросхема - 2 КамАЗ-65201
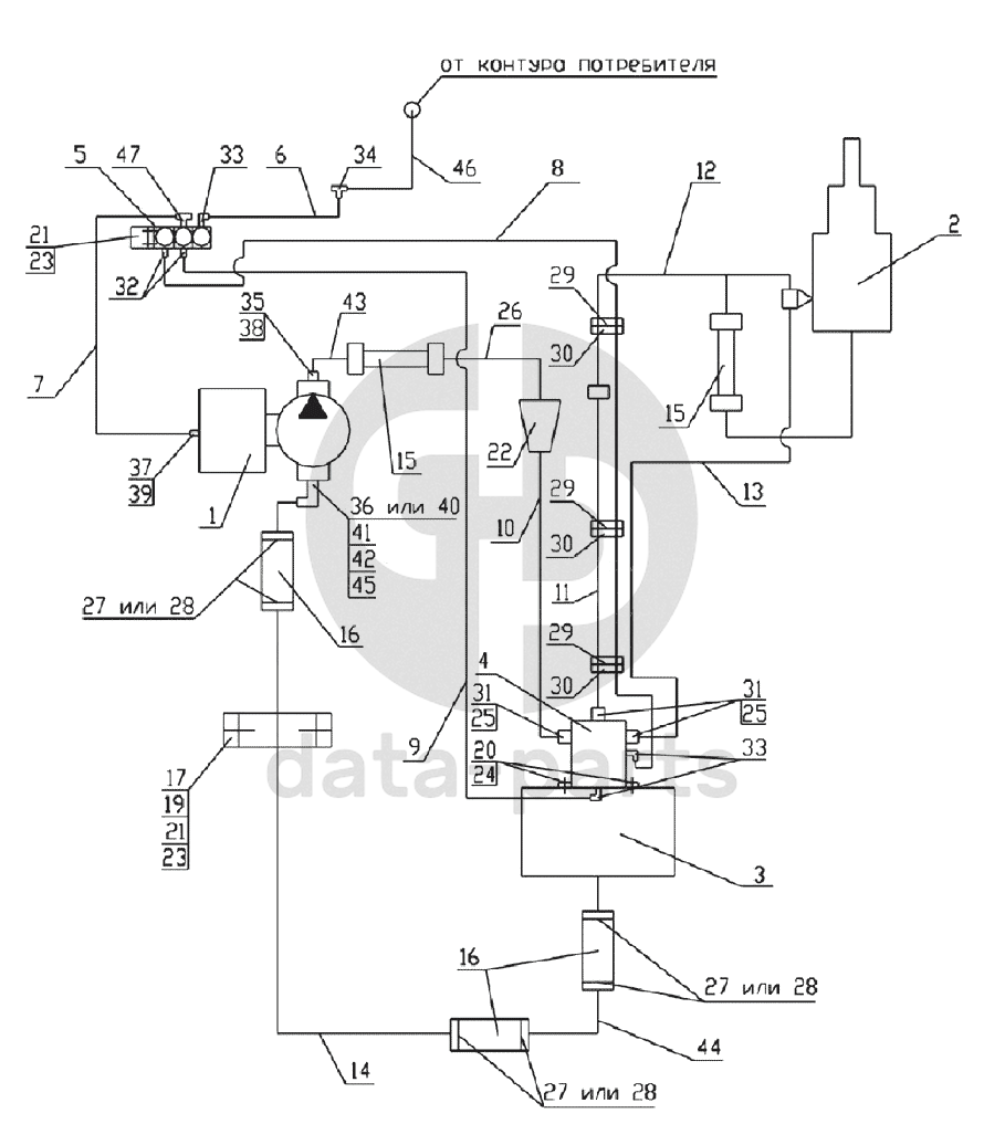
1
2
3
4
5
6
7
8
9
10
11
12
13
14
15
15
16
16
17
19
20
21
21
22
23
23
24
25
25
26
27
27
27
28
28
28
29
29
29
30
30
30
31
31
32
33
33
34
35
36
37
38
39
40
41
42
43
44
45
46
47
100
%
1
MEILLER 265/1
Насос
Кол-во
1
?
Оставить заявку
2
65201-8603001СБ
Установка гидроцилиндра
Кол-во
1
?
Оставить заявку
3
65201-8608001СБ
Установка гидробака
Кол-во
1
?
Оставить заявку
4
6520-8607010-10СБ
Гидрораспределитель
Кол-во
1
?
Оставить заявку
5
БЭК 37.000-02ГЧ
Блок электромагнитных клапанов
Кол-во
1
?
Оставить заявку
6
65201-8606015СБ
Трубка подвода воздуха
Кол-во
0
?
Оставить заявку
7
65201-8606020СБ
Трубка подвода воздуха
Кол-во
1
?
Оставить заявку
8
6520-8606030СБ
Трубка подвода воздуха
Кол-во
1
?
Оставить заявку
9
6520-8606035СБ
Трубка подвода воздуха
Кол-во
1
?
Оставить заявку
10
65201-8609012СБ
Труба высокого давления
Кол-во
1
?
Оставить заявку
11
65201-8609016СБ
Труба высокого давления
Кол-во
1
?
Оставить заявку
12
6540-8609018СБ
Труба высокого давления
Кол-во
1
?
Оставить заявку
13
65201-8609024СБ
Труба высокого давления
Кол-во
1
?
Оставить заявку
14
65201-8609141-10
Труба низкого давления
Кол-во
1
?
Оставить заявку
15
6522-8609090СБ
Рукав высокого давления
Кол-во
2
?
Оставить заявку
16
6520-8609119
Рукав, длина 155
Кол-во
3
?
Оставить заявку
17
6522-8609127
Скоба диаметр 42
Кол-во
1
?
Оставить заявку
19
1/60434/21
Болт М8-6gх20
Кол-во
2
?
Оставить заявку
20
Винт М10х1.25х25.56.05
Винт М10х1.25х25.56.05 ГОСТ 11738-84
Кол-во
4
?
Оставить заявку
21
1/61008/11
Гайка М8х1,25-6Н
Кол-во
4
?
Оставить заявку
22
65201-8607110СБ
Установка фильтра
Кол-во
1
?
Оставить заявку
23
1/05166/73
Шайба 8 пружинная
Кол-во
4
?
Оставить заявку
24
1/05168/77
Шайба 10 пружинная
Кол-во
4
?
Оставить заявку
25
Кольцо 024-028-25-2-3
Кольцо 024-028-25-2-3 ГОСТ 9833-73
Кол-во
3
?
Оставить заявку
26
65201-8609014СБ
Труба высокого давления
Кол-во
1
?
Оставить заявку
27
СБИТ 305419004-25
Хомут стяжной (50-70)х13 СБИТ 305419003ТУ
Кол-во
0
?
Оставить заявку
28
TORRO 50-70/12-С7W1
Хомут с червячной резьбой DIN3017
Кол-во
0
?
Оставить заявку
29
1/02908/90
Хомут 40
Кол-во
3
?
Оставить заявку
30
6520-8606013
Прокладка
Кол-во
3
?
Оставить заявку
31
ОГК 67-02.001
Штуцер
Кол-во
3
?
Оставить заявку
32
853973
Штуцер ввертной задних колес
Кол-во
2
?
Оставить заявку
33
864822
Угольник ввертной
Кол-во
3
?
Узнать цену
864822
Угольник КАМАЗ М10х14 крана стояночного тормоза
ПАО КАМАЗ
В наличии 24 шт.
307 ₽
В корзину
34
864919
Тройник проходной
Кол-во
1
?
Узнать цену
864919
Тройник
ПАО КАМАЗ
под заказ
307 ₽
В корзину
35
6522-8609153
Штуцер
Кол-во
1
?
Оставить заявку
36
6460-8609138-20
Угольник поворотный
Кол-во
0
?
Оставить заявку
37
65115-8606113-01
Штуцер
Кол-во
1
?
Оставить заявку
38
Кольцо 019-022-19-2-3
Кольцо 019-022-19-2-3 ГОСТ 9833-73
Кол-во
1
?
Оставить заявку
39
1/02984/60
Прокладка 12,2х18х1,5
Кол-во
1
?
Оставить заявку
40
65201-8609138СБ
Угольник
Кол-во
0
?
Оставить заявку
41
6520-8609073
Шайба
Кол-во
1
?
Оставить заявку
42
Кольцо 046-050-25-2-3
Кольцо 046-050-25-2-3 ГОСТ9833-73
Кол-во
1
?
Оставить заявку
43
6522-8609135СБ
Труба высокого давления
Кол-во
1
?
Оставить заявку
44
6522-8609141-50СБ
Труба низкого давления
Кол-во
1
?
Оставить заявку
45
6460-8609139-20
Гайка
Кол-во
1
?
Оставить заявку
46
БЭК 37.020
Трубка подвода воздуха
Кол-во
1
?
Оставить заявку
47
864892
Тройник ввертной симметричный
Кол-во
1
?
Узнать цену
864892
Тройник КАМАЗ ввертный М14х1.5 КГ1/8
ПАО КАМАЗ
под заказ
344 ₽
В корзину
Нужна помощь в подборе запчастей?
Напишите нам и оставьте ваши контактные данные. Мы перезвоним вам в течение 30 минут или раньше!
Кратвольд Елена
Менеджер по продажам
7 (3513) 289-777
koleso787@bk.ru
Вы должны включить JavaScript чтобы использовать эту форму.
Ваш вопрос
Email
Телефон
Отправляя форму вы подтверждаете согласие с
политикой обработки персональных данных
.
Отправить
Оставьте это поле пустым