Каталог запчастей
Запчасти Камаз
Запчасти Урал
Спецпредложения
О компании
Контакты
+7 (3513) 289-777
Отправить готовую заявку
Группа компаний A-GROUP
Каталог
Запчасти УРАЛ
Запчасти КАМАЗ
Двигатель
Система питания
Система выпуска газов
Система охлаждения
Механизмы управления
Рулевое управление
Тормозная система
Кабина и кузов
Кабина
Оперение кабины
Платформа и кузов
Трансмиссия
Коробка передач
Коробка раздаточная
Сцепление
Карданная передача
Мосты
Ходовая часть
Колеса и ступицы
Ось передняя
Подвеска
Рама
Электрооборудование
Приборы
Специальное оборудование
Устройство седельно-сцепное
Лебедка
Газовое оборудование
Прочие запчасти
Инструмент и принадлежности
Рукава и РТИ
Крепеж
Подшипники
Запчасти двигателя
Система выпуска газов
Система охлаждения
Система питания
Кабина и оперение
Передок кабины
Оперение кабины
Боковина кабины
Двери кабины
Задок кабины
Основание кабины
Крыша кабины
Сиденья кабины
Вентиляция и отопление кабины
Трансмиссия
Коробка передач
Раздаточная коробка
Карданный вал
Сцепление
Передний мост
Средний мост
Задний мост
Ходовая часть
Рама
Подвеска балансирная
Колеса и ступицы
Механизмы управления
Рулевое управление
Тормозная система
Платформа
Электрооборудование
Приборы
Оборудование и инструменты
Коробка отбора мощности
Лебедка
Устройство седельно-сцепное
Инструменты
Поиск
Графические каталоги
0
Группа компаний A-GROUP
Поиск
0
+7 (3513) 289-777
Обратный звонок
Отправить готовую заявку
Группа компаний A-GROUP
0
Меню
Поиск
Каталог запчастей
Запчасти Камаз
Запчасти Урал
Спецпредложения
О компании
Контакты
Главная
Графические каталоги
КамАЗ
КамАЗ-65111
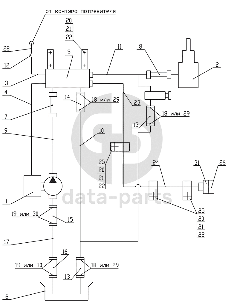
65111-8600003СПГ, 65111-8600003-10СПГ Схема пневмогидравлическая-2
65111-8600003СПГ, 65111-8600003-10СПГ Схема пневмогидравлическая-2 КамАЗ-65111
1
2
3
4
5
6
7
8
9
10
11
12
13
13
14
15
16
17
18
18
18
19
19
20
20
20
21
21
21
22
22
22
23
24
25
25
26
28
29
29
29
30
30
31
100
%
1
5511-4202001-30СБ
Установка коробки отбора мощности с насосом
Кол-во
1
?
Оставить заявку
2
65111-8603001СБ
Установка гидроцилиндра
Кол-во
1
?
Оставить заявку
3
55102-8606020СБ
Трубка подвода воздуха
Кол-во
1
?
Оставить заявку
4
65115-8606020СБ
Трубка подвода воздуха
Кол-во
1
?
Оставить заявку
5
65115-8607220СБ
Блок управления
Кол-во
1
?
Оставить заявку
6
5511-8608001-10СБ
Установка бака масляного
Кол-во
1
?
Оставить заявку
7
5511-8609090-01СБ
Рукав высокого давления
Кол-во
1
?
Оставить заявку
8
55102-8609090СБ
Рукав высокого давления
Кол-во
1
?
Оставить заявку
9
5511-8609135-10СБ
Труба высокого давления
Кол-во
1
?
Оставить заявку
10
65115-8609152СБ
Труба низкого давления
Кол-во
1
?
Оставить заявку
11
65115-8609170-01СБ
Труба высокого давления
Кол-во
1
?
Оставить заявку
12
864919
Тройник проходной
Кол-во
1
?
Узнать цену
864919
Тройник
ПАО КАМАЗ
под заказ
307 ₽
В корзину
13
5511-8609116
Рукав
Кол-во
2
?
Оставить заявку
14
5511-8609117
Рукав
Кол-во
1
?
Оставить заявку
15
5511-8609120-10
Рукав длина 80
Кол-во
1
?
Оставить заявку
16
5511-8609121
Рукав длина 260
Кол-во
1
?
Оставить заявку
17
5511-8609130-40
Труба (с коробкой передач модели 14)
Кол-во
1
?
Оставить заявку
18
СБИТ 305419.003-21
Хомут стяжной (20-35)х9 СБИТ 305419003ТУ
Кол-во
0
?
Оставить заявку
19
СБИТ 305419.004-20
Хомут стяжной (35-50)х13 СБИТ 305419.003ТУ
Кол-во
0
?
Оставить заявку
20
1/59707/21
Болт М10х1,25-6gх25
Кол-во
7
?
Оставить заявку
21
1/21647/11
Гайка М10х1,25-6Н
Кол-во
7
?
Оставить заявку
22
1/05168/70
Шайба 10 пружинная
Кол-во
7
?
Оставить заявку
23
65115-8609180-10
Труба высокого давления
Кол-во
1
?
Оставить заявку
24
65111-8609182СБ
Труба высокого давления
Кол-во
1
?
Оставить заявку
25
188609228
Скоба
Кол-во
3
?
Оставить заявку
26
18.8609260СБ
Заглушка
Кол-во
1
?
Оставить заявку
28
55102-8606030СБ
Трубка подвода воздуха
Кол-во
1
?
Оставить заявку
29
TORRO 25-40/12-С7W1
Хомут с червячной резьбой DIN 3017
Кол-во
0
?
Оставить заявку
30
TORRO 32-50/12-C7W1
Хомут с червячной резьбой
Кол-во
0
?
Оставить заявку
31
У3.4581-77178412-1.СБ
Корпус запорного устройства левый
Кол-во
1
?
Оставить заявку
Нужна помощь в подборе запчастей?
Напишите нам и оставьте ваши контактные данные. Мы перезвоним вам в течение 30 минут или раньше!
Кратвольд Елена
Менеджер по продажам
7 (3513) 289-777
koleso787@bk.ru
Вы должны включить JavaScript чтобы использовать эту форму.
Ваш вопрос
Email
Телефон
Отправляя форму вы подтверждаете согласие с
политикой обработки персональных данных
.
Отправить
Оставьте это поле пустым